-HOME-

(c) 1999,2024 Peter McCollum

The Delco 5300 Series HF Transceiver (including AN/PRC-64 and RS-69)

The Delco 5300 / AN/PRC-64 is a portable solid-state HF transceiver developed by Delco Radio Division in early 1963 (prototypes may have existed in 1962). The design was based on the transmitter and receiver modules developed for the PRC-52 (see the “Modular Radio Station” section). The 5300 resembles a small lunchbox, with a hinged lid. It transmits on four crystal-controlled channels, with a power output of 5W CW and 1.5W AM, and can be operated from a high-speed keyer such as the GRA-71. The receiver also has four (separate) crystal-controlled channels, and includes a BFO. Most models include a switch to select two bandwidths: 6 KC and 0.5 KC (the latter using a Collins mechanical filter). Power is supplied by a battery that provides 4V (receiver), 24V (transmitter), and 12V (for modulator, only required for AM). This set is unusual for a clandestine radio in that it supports AM voice transmissions on the HF band. The set's antenna matching circuitry is far less flexible than most earlier sets, so the user would be required to pay more attention to proper antenna configurations.

Some interesting 'clandestine' features include:

·         A plunger-type switch that turns off the power if the lid is closed. If you're in a hurry, just close the lid - you don't have to remember to turn off the receiver or transmitter.

·         A "whisper switch" which increases the microphone sensitivity.

There are two earphone jacks, and one mic jack - all are the submini "transistor radio" type of plug. The H-264 earphone for the PRR-9 is nearly identical to the PRC-64 earphone, and works well as an alternative. The earphone can also be used as a substitute microphone.

Delco 5300 Transceiver Specifications


Weight

7.5 lbs with battery

Dimensions

10" X 5" X 4.5"

Frequency Bands

3-8 MC, four crystal channels (separate crystals for xmit and recv)

Power Output

5 watts CW, 1.5 watts AM

Misc. Specs

Receiver sensitivity: 5 uV AM, 2 uV CW.

AF output: 5 mW into 600 ohms.

Antenna: 50 ohm wire, ¼-wave or ½-wave wire.

IF freq: 455 KC.

 

Differences between models in the Delco 5300 series:

·         Delco 5300: tunes 3-8 MC, has no BW switch on receiver. Unlike other models, the CW key is a true key, and is fully adjustable.

·         Delco 5300A: tunes 3-8 MC, has BW switch on receiver.

·         PRC-64: Tunes 2.2-6 MC, has BW switch on receiver, battery-test circuitry is simplified (tests only the 24V), transmitter uses a larger type CR-89 crystal (so that receiver and transmitter crystals cannot be accidentally interchanged???). The CW key on the PRC-64 is implemented with a panel-mounted microswitch, thus perhaps making it easier to keep the front panel watertight.

·         PRC-64A: same as PRC-64, except that there is an added 'daughter board' on the transmitter module that improves high-speed keying performance. The PRC-64A manual says that all PRC-64's were modified by the addition of the daughter board, thus making them PRC-64A's. However, the author has an unmodified PRC-64 that was formerly a "parts unit" at the Tobyhana repair depot. The ID plate on PRC-64A's indicates a contract date of 1968.

Detailed historical information on the Delco 5300 is not available, however some facts can be learned from the U.S. Army's documentation for the PRC-64 [ref. 30] . The PRC-64 was intended specifically for counter-insurgency communications in a jungle environment. The modules of the PRC-52 were adapted to this purpose by mounting them in a weatherproof case; adding an AM modulator, battery compartment, waterproof CW key, a battery condition indicator, a “whisper switch”, and changing the frequency range to 2.5-6.0 MC. The Army reports that the most important enhancement over the PRC-52 was the addition of the 0.5 KC filter for CW operation. In the year beginning July 1963, 22 PRC-64 sets were delivered by Delco. The Australian military was heavily involved in the testing of the set, and they bought a quantity of them from Delco in 1965. The PRC-64 was also tested by the U.S. Army in Vietnam beginning in 1964, and it was recommended as a replacement for the GRC-109 with Special Forces “A” detachments in 1965 (the first production purchase was for 159 sets). A total of at least 500 sets were delivered to the U.S. and Australian military forces by 1967.

Another U.S. Army report on the PRC-64 is here [ref. 31] .

The CIA appears to have first purchased the PRC-64 rather than the Delco 5300, as indicated by an OC Equipment Board meeting in September 1964:

[Redacted] described the situation surrounding the immediate requirement for a small, compact, low power, voice and cw radio set for use primarily in Southeast Asia to satisfy OB (Order of Battle) reporting. A voice capability is considered operationally desirable and such capability is not available in any equipment presently available in OC stock. A number of meetings have been held concerning commo support in Southeast Asia with the FE Division of DD/P, and the point has been reached where OC must decide on a firm recommendation. It is estimated that 200 sets are needed for procurement; the AN/PRC-64, as manufactured by [redacted] is believed best suited for the requirement.”

In an April 1965 memo, the CIA mentions the RS-69 as “the former AN/PRC-64” and “becoming available in the summer of 1965”. So, RS-69 seems to be the CIA designation for the Delco 5300, however, almost all references say “Delco 5300”. By late 1965, the CIA was routinely purchasing the Delco 5300 instead of the PRC-64. It is unclear if the Delco 5300 is actually a later model, or if CIA had some preference for it over the PRC-64.

A PRC-64 transceiver. The white label inside the lid is not original, and the wire-bale knob is missing from the storage compartment lid.

 

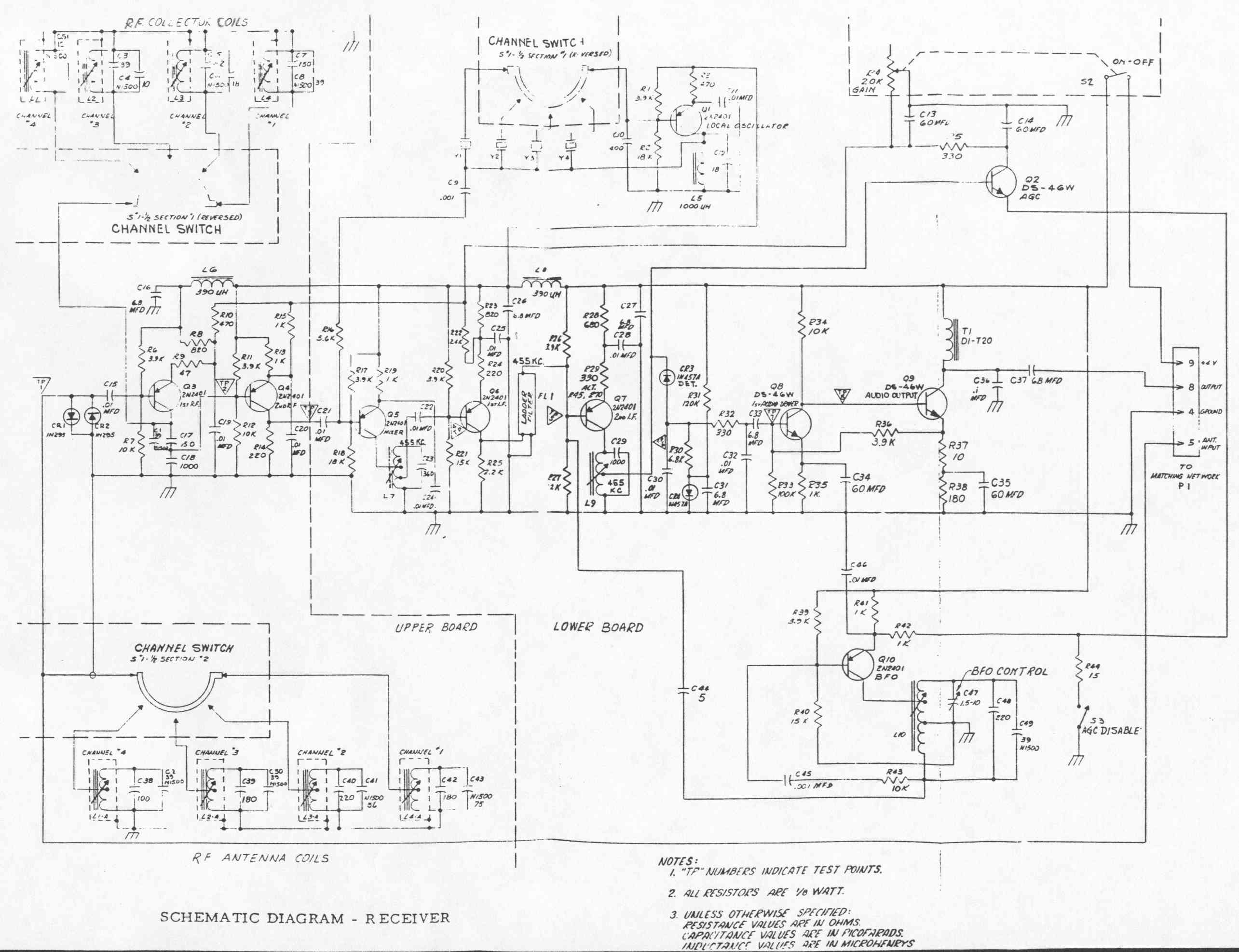
Delco 5300A receiver schematic

Delco 5300A transmitter schematic

Delco 5300A modulator schematic

-HOME-