-HOME-

(c) 1999,2024 Peter McCollum

 The RS-1 HF Transceiver

The RS-1 could be considered the early 'flagship' of cold-war U.S. clandestine radios. Its development started in 1948; and it was used by the Agency for 12-15 years, and by the Army for several additional years. Although smaller and lighter sets were to be developed soon after its introduction, the RS-1 was valued long afterward for being functional and reliable.

An RS-1 set, configured to operate from AC mains power. Clockwise from left are: power supply, RT-3 transmitter, and RR-2B receiver. The power supply shown will also operate from 6 VDC, and has a connector for a GN-58 hand-crank generator.

 

Like most clandestine sets, the RS-1 has features that are necessary or convenient for clandestine work. These features include ruggedness; portability; waterproof cases, lids, panels, and connectors; operation from a variety of power sources; and operation with a variety of antennas. Since the early transceivers were not particularly compact, it was standard practice to make the major functional parts (transmitter, receiver, power supply) into separate units. This allowed any one piece to be easily carried or hidden. Compared to the technology of the day, the RS-1 is relatively large and heavy, due to its case requirement to withstand both air-drops and burial. An important requirement for the RS-1 set was that it would withstand burial in the “stay-behind” plans for Western Europe. The RT-3 designer reported that one of the design challenges was to choose the correct type of neoprene for the shaft bushings - the bushing was required to turn easily, and yet be water-tight after long-term burial.

 

RS-1 Radio Station Specifications





Receiver RR-2B

Transmitter RT-3

Power Supply RP-1 and RP-2

Weight

10 lbs

9 lbs

RP-1: 24 1/2 lbs

RP-2: 12 lbs

Dimensions

8-5/8" X 5-1/2" X 5-7/16"

8-5/8" X 5-1/2" X 5-7/16"

RP-1: 10" X 8-1/2" X 5-1/2"

RP-2: 8-5/8" X 5-1/2" X 5-7/16"

Tube complement

1T4 RF amp

6AC7 oscillator

0B2 regulator


1L6 converter

2E26 final



1T4 IF amp (two)




1U5 detector/audio




1T4 BFO/audio



Frequency Bands

3-6, 6-12, 12-24 MC

3-5.5, 6-9, 10-16, 17-22 MC


Power Output

30 mW into 4K ohms

12-15 W, 3-15 MC

10-12 W, 15-22 MC


 

The RS-1 consists of:

Receiver RR-2. Tunes 3-24 MC in 3 bands. The 1L6 pentagrid converter tube is somewhat hard to find, and is in demand because it was used in certain models of the Zenith Trans-Oceanic shortwave radio. It is believed that a 1U6 would work in place of the 1L6, but 1U6's are rare, too. Tuning is by a VFO, or an FT-243 type crystal - plugging in the crystal disables the VFO. The receiver requires 90 volts DC and 1.5 volts DC power. The manual shows a picture of a unit marked "RR-2", instead of "RR-2B" (see below for known differences). The headset commonly used with the RR-2B was the "Trimm Featherweight" model.

Transmitter RT-3. Tunes 3-22 MC, crystal controlled, accepts crystals with 3/4" pin-spacing (i.e. FT-243), or 1" pin-spacing. Requires 450 volts DC, and 6.3 volts AC or DC power.

Power supply RP-1 or RP-2. Input is 75-260 VAC, 40-1000 Hz; with switch-selectable input voltage and a meter to indicate the incoming line voltage. The RP-1 is bigger, has eight AC voltage selections, and also allows operation from 6 VDC using a vibrator circuit. Also, the RP-1 has a connector for a hand-crank generator type SSP-11. The SSP-11 is described in the RS-1 manual as a "modified GN-58" - the modification was likely to permanently attach the power cable, since the RS-1 manual does not mention the need for a separate cable. The smaller RP-2 does not support DC operation. Both use an 0B2 as a regulator for the receiver's B+. The RR-2B receiver may also be operated directly from a BA-48 battery. [Pictures of the GRC-109 equivalents of the power supplies are in that section.] A CIA document from September 1961 mentions the PS-5 power supply, which operates the RT-3 xmtr from 12V DC.

The standard set also includes a maintenance kit, which includes a few basic tools, spare tubes, fuses, antenna wire, etc. [See the picture in the GRC-109 section.]

Each of the main units of the RS-1 set has a rubber-gasketed lid that is attached via 4 thumbscrews, thus protecting the front panel during transport, and when the unit was to be buried or otherwise hidden. The cases are a single cast piece, with a screw-in desiccant cartridge.

The RT-3 and RR-2B are designed to share a common antenna, connected via the RT-3. Users report that this hookup results in reduced receiver sensitivity when both the receiver and transmitter are tuned to the same frequency. However, it is likely that they were intended to be operated on 'split' frequencies, so that the enemy would have a more difficult time intercepting both sides of the communication.

Early RS-1 units have "RDR" markings (on the knobs and/or binding posts of RR-2B's, on the binding posts of RT-3's, and on the meters of RP-x's). This is because RDR made the prototype and early production units. Many RT-3's have a marking on the panel that reads "MWO 39". This was apparently a Modification Work Order by the Army to add an RF choke in the antenna circuit, from the top of C16 to ground. This choke creates a DC path to ground for the antenna.

Some RT-3's have also been modified to add a pair of back-to-back germanium diodes connected between the receiver antenna connection and ground, thus making it the same as a T-784/GRC-109 (which has the diodes in the standard design). The unmodified RT-3 does not have the diodes, but rather is shipped with a jumper wire installed between the "RCVR" binding post and "GND". According to the RS-1 manual, the purpose of the jumper is to allow the key-click filter to work correctly when the RT-3 and RR-2 are not sharing the same antenna. The manual also mentions that using an external key can cause high RF voltages to appear on the "RCVR" connection, because of the loop impedance of the extra wiring. These RF voltages can be high enough to cause damage to the receiver. So, adding the diodes solves two problems: it eliminates the need for the jumper wire when the RT-3 has its own antenna; and it acts to protect the receiver when an external key is being used.

 

An RR-2B receiver, part of the RS-1 set. The oblong object in the bottom center is the crystal socket.

 

An RT-3 transmitter, part of the RS-1 set. All connectors and controls are waterproof. This example is an early-production unit, as indicated by the smaller, more-rounded key knob; and by the font used on the panel markings. The binding posts have "RDR" markings. Author's collection.

An example of an early RR-2B. This unit was originally marked "RR-2", and the letter "B" was added as a white ink stamping. The two round knobs and the 4 binding posts have "RDR" markings. The serial number has been mostly scratched off, but was probably 2 digits. Author's collection.

 

Differences between RR-2 and RR-2B:

·         The RR-2 may be found with the rectangular-style Gain knob. The RS-1 manual shows an RR-2 with rectangular knobs for both the Gain and Bandswitch.

·         The RR-2B adds resistor R-27, which is a negative temperature coefficient resistor in series with the 2nd grid of the 1L6 tube. In the R-1004/GRC-109, this part is “RT27”.

·         The RR-2B changes resistor R-6 to a negative temperature coefficient part. In the R-1004/GRC-109, this part is “RT6”.

·         The RR-2B adds capacitor C-45, which is a bypass for the screen of V-1, connected on the hot side of R-2.

 

The following images of a typical NEMS-manufactured RT-3 transmitter are courtesy of Dennis Monticelli:

 

The following are pictures of the inside of an RR-2B (with the component covers removed):

 

 

A GN-58 hand-crank generator, commonly used to power the RS-1 in the field.

  

RR-2 schematic

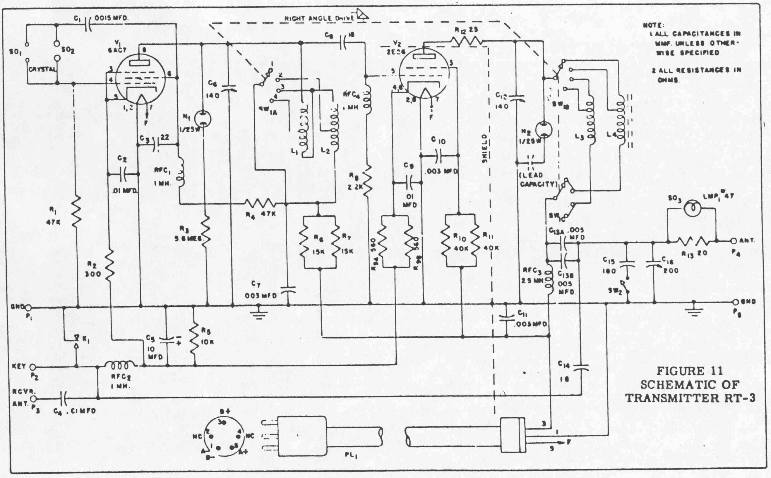
RT-3 schematic

RP-1 schematic

 

History of the RS-1

[See the related historical notes in the GRC-109 section.]

The introduction date of the RS-1 is about 1950, with development work done in 1948 and 1949. The original specification document “WATERPROOF AGENT RADIO TRANSMITTER RT-3” is dated 8-Oct-1948. At the end of 1950, the RS-1 was known to field operatives, but was often not available yet [ref 141, ref 145]. As for dating any particular piece of extant equipment, only the tubes have date codes (sometimes), but it is often uncertain if the tubes are originals. No early-production RS-1 units have been seen with tubes that are likely to be originals; but some late-production RT-3's appear to have never been used, so the tubes in them are probably the originals.

As mentioned above, the original RS-1 sets were made by RDR (Radio Development & Research Corp.). Production tooling and equipment was then transferred to NEMS (predecessor of NEMS-Clarke). For the RR-2B, this transfer occurred with a contract in May 1952, describing a contract with NEMS for 80 RS-1 sets per month (production of new RS-6 sets were due to start by Sept. 1952). In April 1953, a prototype RR-2B unit from NEMS (serial #3000) was evaluated and rejected (another evaluation was successful in August). In May 1953, another vendor was being considered, but it was decided that the start-up cost and effort did not justify it, so NEMS was contracted for additional production.

CIA contracts with NEMS for RS-1 equipment included: XG-848 for RR-2B receivers; PSC-135UNV or XG-540, followed by XG-1050 for RT-3 transmitters; and XG-995 for RA-2 adaptors (and probably RP-1 power supplies also). For the RR-2B, documents indicate that NEMS units are serial numbered 6000 through 8100.

RS-1 production was complete by March 1955. A memo of that date, discussing the disposition of tooling (at NEMS), includes a hand-written note: “I doubt very much that we will be ordering more RS-1’s”. Observed serials for the RR-2B match the contract that ended in 1955. The RR-2 Specification is 50-A-1003-A, dated 1-Jun-1950. The Test Specification is dated 11-Oct-1950. An updated Manufacturing Specification 52-A-1022-A is dated 15-May-1952. A CIA memo from January 1963 says that the cost of the RT-3 increased from $150.40 to $170.40, due to a “safety modification” performed by an outside contractor. Since 1963 was well after the last manufacturing contract, these costs are presumed to be a ‘transfer cost’, when another agency buys equipment from CIA stock, or simply when CIA needs to assign a value to existing inventory.

The CIA used the RS-1 extensively in S.E. Asia, Bulgaria, and Albania; and there are documented uses of the RS-1 also in Vietnam, Tibet, and Cuba (and certainly many other places). [Ref. 27] One story that mentions RS-1 use in the field in an article titled "Escape of His Holiness", regarding the escape of the Dalai Lama to India in 1959. An excerpt from that account (thanks to Bill Strangfeld for finding this reference):

"Athar and Lotse, who had parachuted to the Samyi, Lhokha, area in 1957, had maintained contact with the organization since then. They had also contacted Phala, the Lord Chamberlain of H.H., through Gonpo Tashi at an earlier stage. Now they were part of the escorting team and had a much more important role to play as they kept providing Washington with vital progressive reports of His Holiness' journey and also served as a communications link for the Dalai Lama. Through coded message, Washington gave its assurance of any assistance that His Holiness might need; our radio team also received advice for His Holiness to travel in a small group and not delay reaching the border. From Lhuntso Dzong our radio team transmitted a coded message to Washington on their RS-1 radio relaying the request from His Holiness to Prime Minister Nehru for asylum in India. Washington decoded then re-encoded to the U.S. embassy in New Delhi and there decoded and then delivered the message to the Prime Minister. A positive reply from the Prime Minister granting asylum for His Holiness was sent via reverse route and received by our radio team at Mangmang, a small border town. The coded message also included information about a reception team of Indian officers waiting at the border checkpost for His Holiness' entourage." [Note: The late Bob Olsen was one of the CIA commo officers that trained the Tibetan team in the use of the RS-1 set. The training took place on Saipan. See the "References, Miscellaneous, and Notes" section.]

The main deficiency of the RS-1 in the field was its weight [ref 105]. Most references list the power source to be either the SSP-11 or GN-58 hand-crank generator; and the BA-48 battery (to operate the receiver only). For many field operations, the AC power supplies were very heavy, and precluded operation away from conventional electric power sources. Agents being dropped from aircraft were especially constrained by the weight of their equipment.

By about 1952, the RS-6 starts to become the more common set for new projects. Both sets were used heavily until being replaced by solid-state sets, such as the AS-3, beginning in 1962 [ref 102].

A report from 1952 complains that the RS-1 and RS-6 have “indelible markings”, making it difficult to sterilize [ref 105]. Another report describes how external markings were changed to Russian:

The few articles of American manufacture that were provided were sterilized; even the radio equipment had the English markings removed and Russian equivalents stenciled on (this was done only in the hopes of deceiving a militiaman making a spot check for black market goods; upon close examination all the COMMO gear can easily be proven to be of American manufacture).” [ref 114].

The U.S. Army's Special Military Intelligence Activity issued the RS-1 to agent handlers in Vietnam, starting in about 1961. Agents used letter drops to communicate with their handlers, and the handlers used the RS-1 to communicate with bases in Saigon, Hue, and Ban Me Thuot. Some agents also used small commercial receivers to monitor broadcasts from their handlers. The RS-1 was also used for training by Special Forces "Reserve" units in 1960. [Ref. 6]

Some demand for the RS-1 continued at least to July 1962, as seen in a status report from Materiel Support Branch: “An initial shipment for [redacted] was processed on a priority basis. Included in the request was a complete RS-1, M-28 gear, 51J4 receiver and AS-3 material”.

RS-1 notes from a user (the late Bud S.):

Re: the headphones [for the RS-1]. As I recall they were "Trimm Featherweights" and did fit nicely in container and could be put away quickly. At the base we preferred the larger types because we used to slide them up on our forehead instead of over our ears. Of course we slid 'em down over our ears for weak signals.

Comments by Roger Warner (historian and documentary filmmaker):

This radio was used extensively by the CIA in Laos, especially in the early years of the war there, 1960 to about 1966 or so. The principal users were friendly Thais, from a unit called the Police Aerial Reinforcement Unit or PARU -- a special-ops unit founded by a CIA operative named Bill Lair in Thailand in 1954. The Thai PARU had a number of five-man teams in upcountry Laos, working closely with the CIA, and they handled most of the intelligence reporting on enemy troops movements.
Bill Lair, the CIA architect of the Laos war, who is still alive today, is a huge fan of the RS-1. Said it was durable and reliable, and by changing the crystals he and his men could more or less communicate with any part of the world they wanted. They used it with one-time pads and with the hand-cranked generator.
The supply channels for the early Laos war were the same as those for the CIA's Tibet operation, and there was significant overlap in CIA personnel, in field equipment, and in pilots and aircraft between Laos and Tibet. The CIA Laos operation was also used as a model for the Agency's attempts to work with Montagnards in the mountains of South Vietnam, though these programs were later turned over to the U.S. Army Special Forces.”

 

Some general RS-1 notes and observations

The RP-x power supply, in combination with the 'lampholder adapter', allow the RS-1 to be operated from AC mains practically anywhere in the world. Physically, you can plug into either US-style AC outlets, or into round-pin (European-style) outlets. The round pins can be unscrewed and inverted to change the diameter of the pins, plus the rubber plug is somewhat flexible to allow changing the spacing of the pins. One part of the lampholder adapter can be used to get power from a standard light bulb socket, or from a bayonet-style bulb socket.

The RR-2 and RT-3 are also designed with flexibility in mind. Note that with the exception of the burst-keyer connector (not included on standard RT-3s) and the power supply connectors, everything uses simple binding posts for electrical connections. The author believes that this was to facilitate emergency hookups for antennas, headphones, etc.; and these types of connectors allow the front panel to be made water-tight more easily. For example: One can imagine an operative in a low-priced east-Asian hotel room, with his RS-1 set plugged into the bare bulb socket hanging from the ceiling, the antenna wire draped across the curtain rods, and the ground wire clamped onto the cast-iron radiator. Discovering that his headphones are missing, he uses the TL-29 knife to cut the handset off of the telephone, strip the wires, and connect it to his RR-2's 'Phones' binding posts. This would be a more difficult task if the radio had something like a 1/4" phone jack to contend with.

 

Many collectors acquired their RS-1 equipment from Fair Radio Sales in Ohio. Shown above is the listing from the 1992 catalog, offering the RT-3 and RP-2.

 -HOME-